0577-86155736
0577-86155736
wzcryy@126.com
溫州市甌海區婁橋工業園繁瑞路11號
OR系列冷卻器技術參數
1、傳熱面積廣:本冷卻器的傳熱管采用裸管的設計,其接觸面積廣,傳熱確實,冷卻效果佳。
2、良好的傳熱管:采用導熱性良好的99.9%純銅,為最適合散熱的冷卻管。
3、不漏油:因板管與本體采用一體化設計,可以避免水與油混合的困擾,同時在出廠前經過氣密測試確實緊密,故能達到防漏的目的。
4、裝配容易:腳座可360度自由轉動,對于本體隨意更換方向及角度裝配,通過腳座可直接焊接在母機或油槽的任何位置,既方便又簡單。
型號 MODEL |
油出入口 OIL PORTS |
水出入口 WATER RORTS |
參考流量范圍 REFET FLOW RANGE(l/min) |
重量 WEIGHT(KG) |
散熱面積 HEAT TRANS AREA M2 |
OR-60 | PT3/4" | PT3/4" | 60 | 8.5 | 0.15 |
OR-100 | PT3/4" | PT3/4" | 100 | 11.1 | 0.26 |
OR-150 | PT1 1/4" | PT1" | 150 | 19 | 0.5 |
OR-250 | PT1 1/4" | PT1" | 250 | 24 | 0.7 |
OR-350 | PT1 1/4" | PT1" | 350 | 32.5 | 1.1 |
OR-600 | PT2" | PT1 1/4" | 600 | 40 | 2.3 |
OR-800 | PT2" | PT1 1/4" | 800 | 54 | 3.5 |
OR-1000 | PT2" | PT1 1/4" | 1000 | 62 | 4.3 |
OR-1200 | PT2" | PT1 1/4" | 1200 | 72 | 5.1 |
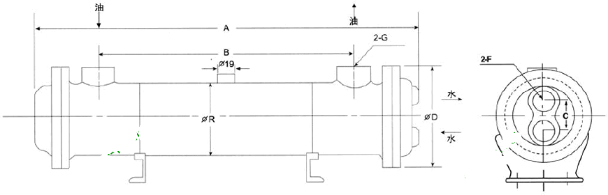
OR系列冷卻器安裝尺寸
型號 | A | B | C | R | D | G | F | 流量 |
OR-60 | 450 | 305 | 45 | 89 | 125 | 3/4 | 3/4 | 60 |
OR-100 | 555 | 403 | 68 | 114 | 145 | 3/4 | 3/4 | 100 |
OR-150 | 575 | 385 | 85 | 140 | 175 | 11/4 | 1 | 150 |
OR-250 | 780 | 585 | 85 | 140 | 175 | 11/4 | 1 | 250 |
OR-350 | 1180 | 990 | 85 | 140 | 175 | 11/4 | 1 | 350 |
OR-600 | 1175 | 950 | 90 | 165 | 200 | 2 | 11/4 | 600 |
OR-800 | 1700 | 1490 | 90 | 165 | 200 | 2 | 11/4 | 800 |
OR-1000 | 2140 | 1890 | 90 | 165 | 200 | 2 | 11/4 | 1000 |
OR-1200 | 2530 | 2270 | 90 | 165 | 200 | 2 | 11/4 | 1200 |
OR系列冷卻器使用注意事項
1、本冷卻器只適用于淡水,使用海水須特別訂做。冷卻器冷卻管之油口兩方可自由決定出入口,油液本身流向不受限制,而水之進口一定要由下方進入,由上方出水口出水;
2、最高壓力:油側10kg/cm2,水側7kg/cm2;
3、在冷卻水可能出現凍結的季節,不工作時應將冷卻器內的水放出;
4、每六個月清洗散熱管(紫銅管內徑),冷卻器水側(限傳熱管內側)約每四個月或半年,清除水垢一次,方可保持良好冷卻效率,高粘度油液使用時請將油量與水量保持等量。以保持良好的冷卻效果;
5、水入口及油入口溫度差在80℃以上時不能裝用。食品及化學藥品不能使用。